NEXGENECS WhatsApp Logo

About

about-img

As a leading engineering services provider in India, our mission is to support local and global customers with solutions across various industries. Our CAD engineering services are highly sought after, enabling companies to scale up and explore new opportunities. With an experienced team of professionals and the latest technology, we offer value-added CAD services that enhance project success. We help adjust resources according to fluctuating workloads, always aiming for optimal results.

We also specialize in Electrical Design Automation (EDA), delivering tailored solutions to optimize electrical systems for various industries. Our EDA services include schematic design, circuit simulation, PCB layout, and electrical system automation, ensuring accuracy and efficiency at every stage of the design process. By leveraging advanced software and tools, we streamline workflows, minimize errors, and enhance productivity, catering to both simple and complex projects.

Our commitment to innovation extends to using the latest tools and technologies for both CAD and EDA requirements, ensuring we meet the ever-evolving needs of our customers' projects. Our expertise, combined with cutting-edge tools, allows us to help you adapt resources effectively to shifting workloads, thereby improving and optimizing results. As a trusted design extension for global businesses across industries, you can rely on us for all your CAD and electrical design automation needs.

Services

Electrical Design Automation

Our electrical automation solutions provide efficient control over various systems by integrating advanced technology for seamless remote management and enhanced energy efficiency. Widely used in residential, commercial, and industrial settings, electrical automation makes everyday operations more convenient and cost-effective. Our services include automated systems for lighting, HVAC, and energy monitoring, offering a streamlined, sustainable way to manage resources while enhancing safety and comfort. Explore how our solutions can bring efficiency and ease to your environment through smart automation.

automationimg

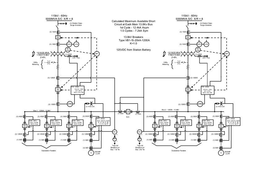
Electrical Schematic Design

An electrical schematic is a two-dimensional diagram that shows the connections and components of an electrical circuit. Schematics use standardized symbols to represent components like resistors, capacitors, switches, and power sources, and lines to indicate connections between them. These diagrams are essential tools for engineers and technicians, allowing them to design, analyze, and troubleshoot circuits effectively. By following the schematic, one can understand the flow of current, identify potential issues, and make modifications as needed. Schematics are widely used in fields like electrical engineering, electronics, and automotive design, helping teams communicate complex designs accurately and efficiently.

automationimg2

Other Services

View All Services
Our Design Office Partner, On Demand!
office

The amazing teams behind our Design and Automation services are experts in various fields, including design automation, CAD customization, engineering, and project management. They are the driving force behind our organization’s success! With highly skilled staff members representing a diverse range of expertise, we can provide excellent service regardless of the complexity or size of your project. Each member of our team is continuously trained to use state-of-the-art technology, along with up-to-date workstations and software.

We Specialize In Outsourcing Engineering Services

At Design and Automation Services, we specialize in outsourcing engineering services, providing a comprehensive range of CAD solutions designed to save businesses both time and money. Our expertise includes DriveWorks implementation, DriveWorks training, CAD customization, 2D drafting, 3D modeling, CAD conversion, 3D scanning, photorealistic rendering, reverse engineering, and more. Since 2018, we have proudly operated as a global engineering solutions provider, offering high-quality services at a fraction of the cost of maintaining in-house or domestic teams. By partnering with us, businesses can leverage our specialized skills and resources, ensuring they remain competitive and efficient in today’s market. If you are interested in learning more about our services or pricing, please contact us today. We would be happy to discuss your individual needs and explore how we can best assist you.

engineering

Our Mission

Build a team of knowledgeable and innovative engineers, focused on continuous learning, smart and ethical work, and quality, supported by an open work culture.

Our Vision

To deliver the best quality result within the timeframe driven by engineering principles, processes, cost, quality, and the great consideration of individual value.

CONTACT


Indian Address

CIANDEL TOWER, AREEKODE ROAD PULLUR , MANJERI, MALAPPURAM-676123

Connect on LinkedIn

sidheequ CHUNGATH